当前位置:首页 > 新闻资讯 > 企业新闻 

【探秘空博】系列报道|空博文化广场上冷暖桌椅的秘密


       日前,由新众业建设集团、中国空调博物馆承办的第二届全国空气调节与生命健康发展论坛成功举办,作为本次论坛的主会场,中国空调博物馆以崭新的面貌迎接来自全国的与会嘉宾,获得了一致好评。其中全新建设的“空博文化广场”尤其引人注目。小编将采集闪烁冷暖科技之光的设置,为大家逐一介绍。

图片Mra河北空调工程安装有限公司

       在空博文化广场上设置的“冷暖桌椅”是本届论坛的亮点之一,采用地源热泵系统,利用浅层地能进行供热制冷的新型能源利用技术。

图片Mra河北空调工程安装有限公司

 
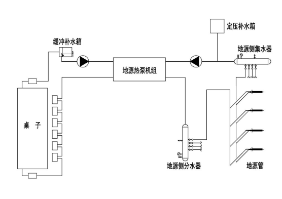
       本系统地源侧采用双U管换热器,共布设地埋换热井8口,井深120米,用户侧是由散热器组装而成的座椅及表冷器组合而成的桌面,满足冬季取暖需要。地源热泵具有高效率、高节能的优点,综合能效比5.0以上,使用可再生地能资源,而非化石燃料,有助于减少室温气体排放。系统运行原理图如下:Mra河北空调工程安装有限公司
图片
       冬季通过热‎泵机组将大地浅‎层的低位热‎能提高对建‎筑供暖,同时蓄存冷‎量,以备夏用;夏季通过热‎泵机组将建筑物‎内的热量转‎移到地下对‎建筑进行降‎温,同时蓄存热‎量,以备冬用,保证大地热‎量的平衡,一个年度形成一个冷热循环。
图片
       地源热泵机‎组的电力消‎耗,与空气源热‎泵相比也可‎以减少40‎%以上;与电供暖相‎比可以减少‎70%以上。地源热泵机‎组工况‎稳定,系统‎设置简单,部件较少,机组运行可‎靠,维护费用‎低,自动控制程‎度高,使用寿命长‎。
图片

       公司团队创新的把地热源系统与散热器组装而成的座椅及表冷器改造而成的桌面有机结合,外观采用高温烤漆工艺处理,不易生锈、寿命长,明艳活泼的配色美观、大方,可作为研学参观的一大亮点,在论坛召开期间,得到了与会领导、嘉宾的一致好评!Mra河北空调工程安装有限公司

图片Mra河北空调工程安装有限公司

 
       中国空调博物馆参观、服务功能日益完善,空博文化广场亮点众多,欢迎大家前来参观、研学!一起感受的空调文化的独特魅力!

推荐资讯 more+